Mol Metal
Puffer 1000 litri fara izolatie, grosime tabla 3 mm
Puffer 1000 litri fara izolatie, grosime tabla 3 mm
Nu am putut încărca disponibilitatea pentru ridicare
- Garanție este 36 luni!
- Livrare gratuită în 4 zile lucrătoare!

Avantajele rezervorului puffer
Descoperă avantajele rezervorului puffer în sistemul tău de încălzire și asigură o funcționare eficientă a casei sau a afacerii tale! Cu ajutorul rezervoarelor puffer, poți stabiliza sistemul de încălzire, reducând fluctuațiile de temperatură și diferențele de presiune. Administrarea optimizată a temperaturii nu doar că scade costurile cu energia, ci poate să ofere și economii de până la 20-30%, în timp ce îți prelungește durata de viață a sistemului. Alege-ne și bucură-te de fiabilitatea și eficiența pe care rezervoarele noastre puffer le oferă sistemului tău de încălzire!
Conținut care poate fi restrâns
Mai multe detalii despre produs!
Denumite puffer servesc pentru acumularea agentului termic și compensarea diferenței între energia generată și energia consumată în instalațiile cu centrală pe gaz sau petrol, cazane pe lemne, seminee, colectoare solare sau alte forme de producere de energie termică.
Rezervorul de acumulator Puffer este fabricat dintr-o tablă de oțel de 3 mm, care este considerată excepțională pe piață
- Interiorul rezervoarelor este în stare brută, în exterior sunt tratate împotriva coroziunii, astfel poate fi folosit numai cu apă de încălzire – agent termic! Este interzisă utilizarea pentru apă menajeră!
Informatii utile
-
Dimensiuni
- diametru: 790 mm
- înălțime: 2100 mm
- stuturile din puffer: filet interior 1/2" și 5/4"
-
Componente
- toate elementele pufferului sunt realizate din oțel
- realizat din oțel S235JR
- grosimea tablei: 3 mm
-
Specificatii tehnice
- volumul puffer: 1000 litri
- presiune maximă: 3 bar
- Max. temperatura apei: 90°C
- greutate: 165 kg
Desenul pufferului fără izolație
- stuturile sunt filet interior 1/2" și 5/4"
- înălțime 2100 mm
- diametru 790 mm
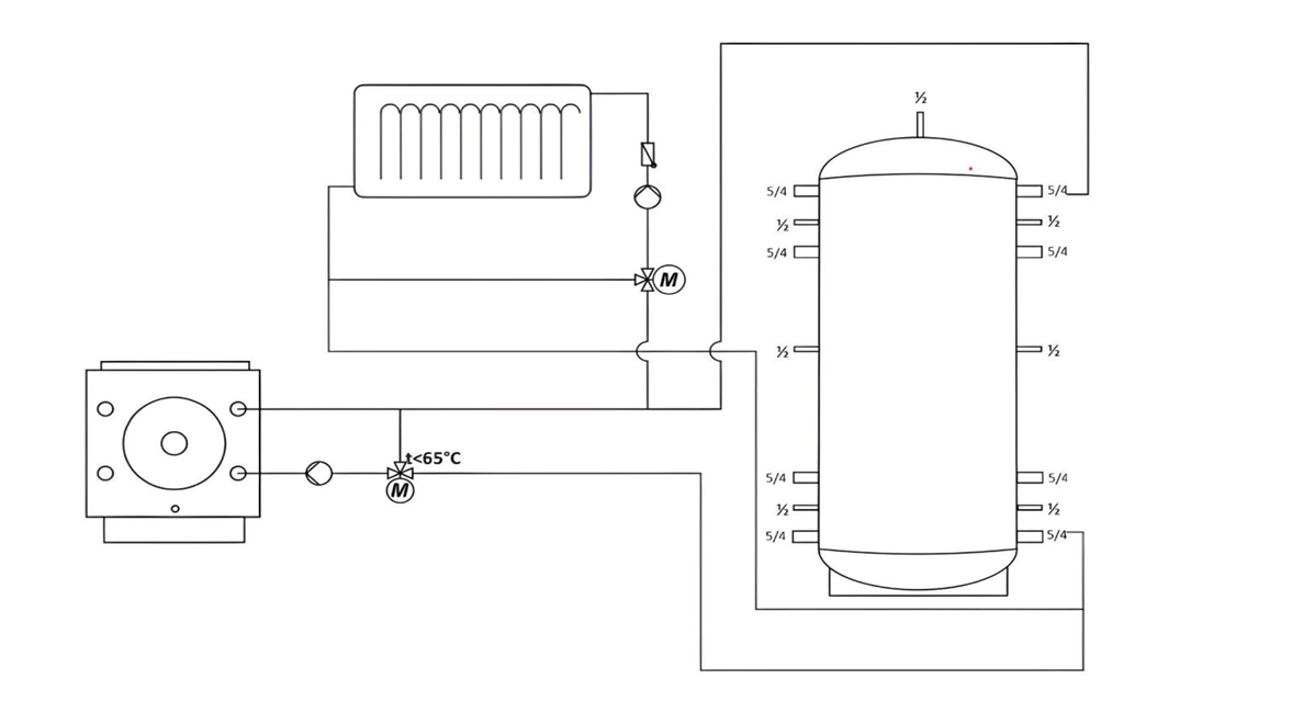
Schemă de conectare: